ÚSPORA ELEKTRICKEJ ENERGIE A KOMFORT
Ako sa oplatí šetriť s kúrením?
Podľa našich skúseností je väčšina stavbárov pri výstavbe a rekonštrukcii bytov tak v otázke týkajúcej sa výberu vykurovacieho zariadenia, ako aj v otázke týkajúcej sa prevádzky už existujúcej vykurovacej siete bezradná. Žiaľ ani v špecializovaných predajniach nie je vždy možné získať podrobné informácie. Nakoľko by sme radi znížili, resp. odstránili bezradnosť a neistotu, považujeme za potrebné predstaviť, resp. vysvetliť niektoré nižšie popísané pojmy o vykurovacej technike a vykurovacích zariadeniach:
Od čoho závisí tepelná strata miestnosti alebo budovy?
Tepelná strata miestnosti alebo budovy závisí od veľkosti obvodových stien [A (m²)], od súčiniteľa tepelnej vodivosti obvodových stien [K (W/m²K)] a od teplotného rozdielu medzi vonkajšou a vnútornou teplotou [ΔT (ºK)]. Tepelnú stratu nám určuje súčin týchto hodnôt vyjadrená mernou jednotkou watt (W). Vzhľadom k tomu, že sa fyzikálne parametre obvodových konštrukcií v priebehu používania nemenia, momentálna tepelná strata miestnosti alebo budovy (vykurovacia potreba tepla) závisí od vývoja vonkajšej teploty a od výšky užívateľom nastavenej vnútornej teploty. Vzhľadom k vyššie uvedenému je možné jednoducho vypočítať, že ak v prípade rovnakej (nemennej) vonkajšej teploty miestnosť alebo budovu vykúrime na teplotu vyššiu o 1°C, tak potom tento v danom okamihu zvýši tepelnú stratu o cca. 6%. Z toho vyplýva, že pri vytváraní potreby tepla teda nehrá žiadnu úlohu ani typ radiátora, ani typ kotla a ani typ termostatu a že je ovplyvňovaná výlučne končtukciou budovy a teplotným rozdielom medzi vonkajšou a vnútornou teplotou. V prípade, že je konštrukcia budovy daná, je možné tepelnú stratu znížiť vykurovaním na nižšiu vnútornú priemernú teplotu.
Čo všetko ovplyvňuje spotrebu plynu (vykurovacej látky) v miestnosti alebo v budove?
Pri vykurovaní miestnosti alebo budovy je využitie tepla, spotreba plynu (vykurovacej látky) ovplyvňovaná okrem vykurovacej potreby tepla aj viacerými ďalšími faktormi. Patria k nim predovšetkým:
Typ kotla, účinnosť, prevádzkové podmienky:
Moderné kotly v ideálnych prevádzkových podmienkach dobre, s viac ako 90 % účinnosťou produkujú tepelnú energiu z vykurovacích látok. Kondenzačné kotly v záujme zvyšovania účinnosti zužitkujú aj časť tepla dymového plynu, preto v miernejšom období vykurovacieho obdobia prevádzkujú hoci aj s 10 - 15 % - ným zväčšením účinnosti ako tradičné kotly.
Množstvo vyprodukovaného tepla z kotla z daného množstva vykurovacej látky okrem jeho typu ovplyvňujú značne aj jeho prevádzkové podmienky. Optimálne prevádzkové podmienky vo všeobecnosti zadávajú výrobcovia kotlov, ale vo všeobecnosti je platné tvrdenie, že kotle s primeranou účinnosťou fungujú pri dlhom, plynulom chode, ale časté zapnutie a vypnutie im neprospieva. Účinnosť kondenzačných kotlov je vtedy najlepšia, ak teplota vyrobenej vody je nízka, pretože tá dokáže lepšie schladiť plynový dym. Tento istý princíp pri tradičných kotloch nie je aplikovateľný, pretože nízka teplota vody a kyselina sírová pochádzajúce z telesa kotla môžu spôsobiť kondenzáciu plynového dymu. Aby sa zabránilo kondenzácii, treba sa vyvarovať častého zapínania kotla a treba vyvinúť úsilie na udržanie minimálnej teploty kotla stanoveného výrobcom a taktiež na úpravu teploty vyrobenej vody.
Časť moderných kotlov s riadeným chodom (s ovládaním plameňa) majú už zabudovanú reguláciu v závislosti od počasia, s vonkajším teplotným snímačom a elektronika nastavuje teplotu vyrobenej vody potrebnú k práve platnej vonkajšej teplote. Pri jednoduchších, lacnejších typoch túto dobrú účinnosť v záujme zabezpečenia komfortu zabezpečuje samostatným úkonom spotrebiteľ v závislosti so synchronizáciou s vonkajšou teplotou.
V prípade zníženia vonkajšej teploty – aby nebola príliš dlhá doba zahrievania – vieme so zvýšením teploty vody zvýšiť tepelnú produkciu radiátorov, pri miernejšom počasí treba znížiť teplotu vody k tomu, aby príliš vysoká teplota vody nezavinila prehriatie.
Nadbytočne vysoká teplota vody totiž predimenzuje vykurovaciu sieť, čo zapríčiňuje časté vypnutie a zapnutia kotla (toto riadi vnútorný termostat kotla) a zapríčiňuje teplotné výkyvy.
Aby sa tomu predišlo, je potrebné nastaviť pri tradičných 90/70ºC tepelných systémoch teplotu vody na vlažnú, v prípade vonkajšej teploty 0ºC napr. na 55 - 60ºC, pri teplotách okolo -10ºC je vhodné nastaviť teplotu vody na 75 - 80ºC.
Technické údaje izbového termostatu, nastavenie, počet kusov v rámci budovy:
To, koľko ºC vnútornej teploty má byť v budove alebo v jej miestnostiach nastavuje spotrebiteľ. Izbové termostaty slúžia na nastavenie teploty a na jej udržiavanie. Pretože hodnoty nastavené na termostatoch a vytvorenie priemerných vnútorných teplôt značne ovplyvňujú tepelné straty budov (miestností) a množstvo potrebnej tepelnej energie na nahradenie straty je vhodné si premyslieť pred vytvorením tepelného systému, ako aj to, že koľko termostatov, akých funkcií a je zakúpiť a ako tieto vhodne nastaviť.
Ak poznáme tepelné nároky a faktory spotreby vykurovacej látky je ľahké si uvedomiť, že pri dnešných cenách energie je vhodné zakúriť len v tých miestnostiach a na tak dlhý čas ako je to potrebné. Počas vykurovacej sezóny je najväčším faktorom spotreby vykurovacej látky vytvorená priemerná vnútorná teplota v budove (v miestnosti). (Budova disponujúca zlou tepelnou izoláciou, nemoderným vykurovaním nie je príliš drahá, ak ju nevykurujeme alebo ju vykurujeme len veľmi zriedka.). Pri zabezpečení komfortu budovy sú náklady na vykurovanie najmenšie, ak vykurovací systém rozdelíme na viacero vykurovacích zón podľa funkcií miestností a každú zónu vykurujeme len na takú teplotu, ktorá je práve najvhodnejšia. Toto je možné zabezpečiť inštaláciou jedného termostatu do každej zóny. Pretože má každá miestnosť spravidla svoj poriadok používania, v záujme toho, aby nebolo potrebné viackrát za deň nastaviť na termostatoch aktuálnu teplotu, vo väčšine prípadov je vhodné vybrať izbový termostat s funkciou programovania a na ňom nastaviť pravidelne sa opakujúce nároky na vykurovanie.
Pretože izbové termostaty s vypínaním a zapínaním vedia len vypnúť a zapnúť kotol, nie je možné označiť ani jeden z nich za úspornejší než ten druhý. Rozdiel je v poskytnutých službách a v komforte. Hospodáriť vie spotrebiteľ s ich správnym nastavením a termostat zabezpečuje komfort zodpovedajúci technickým parametrom s primeranou presnosťou.
Pocit komfortu ľudí vo všeobecnosti neovplyvňuje - alebo len v malej miere - teplotný výkyv 0,5ºC (k nastavenej teplote ± 0,25ºC). Z toho dôvodu termostaty s priemerne ±0,25ºC alebo k tomu približne blízkym výkyvom teploty pri citlivosti vypnutia sú požiadavkám dostatočne vyhovujúce .
Ak je vypínacia citlivosť termostatu väčšia (napr. k nastavenej hodnote ± 1ºC), tak pri nastavení takej istej teploty bude v byte väčší výkyv teploty, zníži sa komfort, ale pretože v miestnosti alebo budove sa vytvorená priemerná teplota od tohto nezmení, nezvýši sa tým teplotná strata ani spotreba vykurovacej látky.
Niektorí výrobcovia termostatov v záujme zvyšovania komfortu vyvinuli termostaty s tzv. samospúšťacím softvérom. Tieto zabraňujú prehriatiu, ktoré nastáva po vypnutí kotla zásahom softvéru. Vo veľkej väčšine prípadov zahrievajú úsekovito v rozmedzí nastavenej
teploty, vypínajú a zapínajú kotol a tým znižujú teplotné výkyvy (prehriatie, prekročenie teploty) hodnôt. Na základe skúseností s používaním žiaľ však zníženie spotrebovanej vykurovacej látky sľubovanej výrobcami samospúšťacích termostatov nenastane, pretože časté vypínanie a zapínanie kotlov zvyšuje straty, zhoršuje stupeň účinnosti.
Praktické skúsenosti potvrdzujú teóriu, podľa ktorej je v existujúcej budove spotrebu vykurovacej látky možné ovplyvniť a znížiť nízkou nastavenou a udržiavanou priemernou teplotou v miestnostiach. Termostaty s ich výnimočnou službou len zvyšujú komfort, ale časť z nich žiaľ môže byť sprevádzaná zvýšením spotreby vykurovacej látky. Po zastavení kotla, denne raz - dvakrát, je možné počas krátkeho času zaznamenať prekročenia teplôt o niekoľko desatín ºC, tieto však ročnú spotrebu vykurovacej látky ovplyvňujú len minimálne.
Vytvorenie vykurovacej siete
Pretože v danej budove alebo v miestnostiach je možné korigovať spotrebu tepla počas vykurovacej sezóny prostredníctvom vytvorenej priemernej teploty, je vhodné miestnosti a skupiny miestností regulovať zvlášť. Každú miestnosť je vhodné vykurovať v tých časových úsekoch komfortnou teplotou, keď je to potrebné.
V období, keď sa miestnosti nepoužívajú, je cieľom temperovať miestnosti na základnej teplote (17 - 18ºC) v záujme zabránenia teplotnej nečinnosti (dlhý čas vykúrenia) a aby čas potrebný k potrebnej teplote nebol príliš dlhý.
Technický jazyk vykurovacej techniky označuje spoločne vykurované miestnosti ako zóna. V záujme zabezpečenia hospodárnosti a komfortu je vhodné miestnosti zaradiť do jednej vykurovacej zóny a tie regulovať izbovým termostatom, ktoré sú používané v rámci jednej funkcie (v jednom byte napr. obývačka a kuchyňa môže byť jedna zóna, spálne môžu byť druhá zóna).
Viaczónová vykurovacia sieť vytvorená z izbových termostatov s programovaním zabezpečuje taký istý komfort a zároveň môže vytvoriť výsledok hospodárnosti spotreby vykurovacej látky hoci aj 20 - 25% v porovnaní s tradične vytvorenou vykurovacou sieťou.
Zopár príkladov na vytvorenie vykurovacích zón
(Rozdelenie vykurovacej siete na zóny Vám predstavíme najčastejšie sa objavujúcimi požiadavkami, a to na príklade zónového regulátora typu a typu programovateľného izbového termostatu s prevádzkovým zapínaním.)
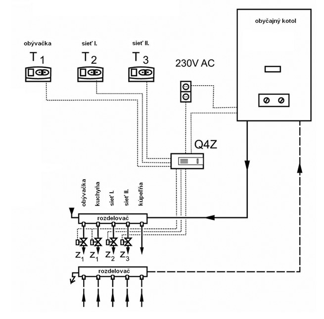
a) Byt v spoločnom dome s radiátorovým vykurovaním rozdelený na tri vykurovacie zóny.
(Vykurovacie zóny sú prevádzkované buď každá zvlášť alebo všetky naraz, ale v kúpeľni sa kúri vždy, ak niektorá zo zón kúri. Vykurovanie jednotlivých zón je riadené samostatnými izbovými termostatmi.)
1. zóna: radiátorové vykurovacie okruhy obývačky a kuchyne + radiátorový vykurovací okruh kúpeľne
2. zóna: radiátorový vykurovací okruh spálne I. + radiátorový vykurovací okruh kúpeľne
3. zóna: radiátorový vykurovací okruh spálne II. + radiátorový vykurovací okruh kúpeľne

Poznámka:
- k tej istej zóne (obývačka, kuchyňa) patriace zónové ventily sú k prípojke Z1 zónového regulátora pripojené paralelne
- zónové ventily sú v nečinnom stave zatvorené a otvárajú sa na zapínací príkaz izbových termostatov
- jeden z termostatov (T1) sa dostane do obývačky a ďalšie dva ( T2; T3) do spální
- radiátorový vykurovací okruh kúpeľne je vždy otvorený, z toho dôvodu nie je nutné oneskorené zapnutie kotla
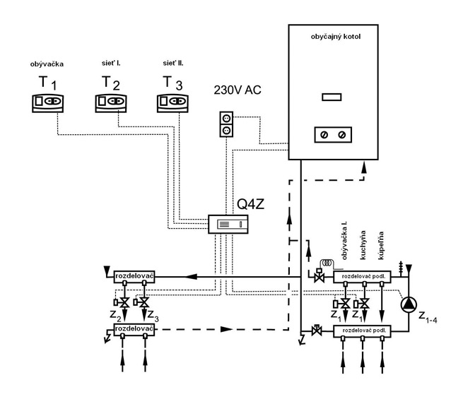
b) Byt v spoločnom dome s radiátorovým a podlahovým vykurovaním rozdelený na tri vykurovacie zóny.
(Vykurovacie zóny sú prevádzkované buď každá zvlášť alebo všetky naraz, ale v kúpeľni sa kúri vždy, ak niektorá zo zón kúri. Vykurovanie jednotlivých zón je riadené samostatnými izbovými termostatmi.)
1. zóna: vykurovacie okruhy podlahového kúrenia obývačky a jedálne (+ vykurovací okruh podlahového kúrenia kúpeľne)
2. zóna: radiátorový vykurovací okruh spálne I. (+ vykurovací okruh podlahového kúrenia kúpeľne)
3. zóna: radiátorový vykurovací okruh spálne II. (+ vykurovací okruh podlahového kúrenia kúpeľne)

Poznámka:
- zónové ventily sú v nečinnom stave zatvorené a otvárajú sa na zapínací príkaz izbových termostatov
- jeden z termostatov (T1) sa dostane do obývačky na prízemí a ďalší (T2) do spálne na poschodí
- čerpadlo podlahového kúrenia sa musí pripojiť k prípojke Z1 zónového regulátora paralelne so zónovým ventilom prízemia, ktorý na zapínací príkaz termostatu na prízemí spustí spolu s otvorením zónového ventilu Z1 aj čerpadlo podlahového kúrenia
- v prípade použitia elektrotermických zónových ventilov z dôvodu dlhého otváracieho času (cca. 3 minúty) sa kotol smie spustiť až po otvorení zónových ventilov a z toho dôvodu je nutné aktivovanie oneskoreného zapnutie kotla
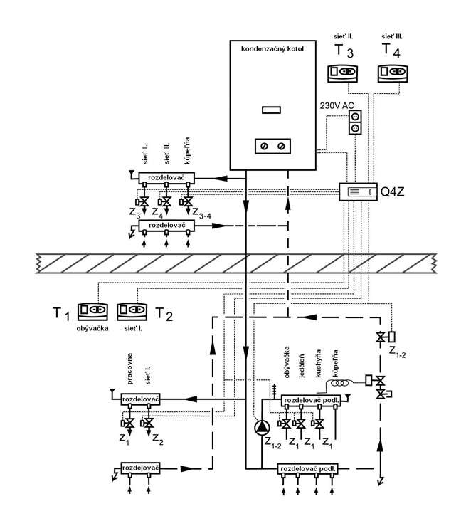
d) Poschodový rodinný dom, na prízemí s radiátorovým a podlahovým vykurovaním, na poschodí len s radiátorovým vykurovaním rozdelený na štyri vykurovacie zóny.
(Vykurovacie zóny sú prevádzkované buď každá zvlášť alebo všetky naraz. Vykurovací okruh podlahového kúrenia kúpeľne na prízemí kúri vždy, ak niektorá zo zón na prízemí kúri. Vykurovací okruh podlahového kúrenia kúpeľne na poschodí kúri vždy, ak niektorá zo zón na poschodí kúri. Vykurovanie jednotlivých (všetkých štyroch) zón je riadené samostatnými izbovými termostatmi.)
1. zóna: vykurovací okruh spálne I. na prízemí (+ vykurovací okruh podlahového kúrenia kúpeľne)
2. zóna: zapnutý (pracujúci) radiátorový vykurovací okruh na prízemí, vykurovacie okruhy podlahového kúrenia obývačky, jedálne a kuchyne (+ vykurovací okruh podlahového kúrenia kúpeľne)
3. zóna: radiátorový vykurovací okruh spálne II. na poschodí (+ radiátorový vykurovací okruh kúpeľne na poschodí)
4. zóna: radiátorový vykurovací okruh spálne III. na poschodí (+ radiátorový vykurovací okruh kúpeľne na poschodí)

Poznámka:
- zónové ventily sú v nečinnom stave zatvorené a otvárajú sa na zapínací príkaz izbových termostatov
- k tej istej zóne (obývačka, jedáleň, kuchyňa, pracovňa) patriace zónové ventily sú k prípojke Z2 zónového regulátora pripojené paralelne
- jeden z termostatov na prízemí (T1) sa dostane do obývačky, ďalší (T2) do spálne I. na prízemí a termostaty na poschodí (T3; T4) do spální na poschodí
- čerpadlo podlahového kúrenia a zónový ventil zabudovaný do vykurovacieho okruhu podlahového kúrenia sa musí pripojiť k prípojke Z1 - 2 zónového regulátora, ktorý na zapínací príkaz oboch termostatov na prízemí spustí spolu s otvorením zónového ventilu aj čerpadlo podlahového kúrenia
- zónový ventil kúpeľne na poschodí sa musí pripojiť k prípojke Z2 - 3 zónového regulátora, ktorý na zapínací príkaz oboch termostatov na poschodí otvorí zónový ventil kúpeľne na poschodí
- v prípade použitia elektrotermických zónových ventilov z dôvodu dlhého otváracieho času (cca. 3 minúty) sa kotol smie spustiť až po otvorení zónových ventilov a z toho dôvodu je nutné aktivovanie oneskoreného zapnutie kotla